"Инопланетная Машина" дэвида хэмела.
Информация о случившемся с этим человеком и созданном им механизме настолько причудлива и невероятна, что звучит как сказка. Но у нее достаточно много слушателей: о человеке написано несколько книг, создан довольно популярный и посещаемый сайт, а уфологи всего мира считают созданное устройство (как бы сказочно это ни звучало) одним из доказательств существования инопланетных цивилизаций.

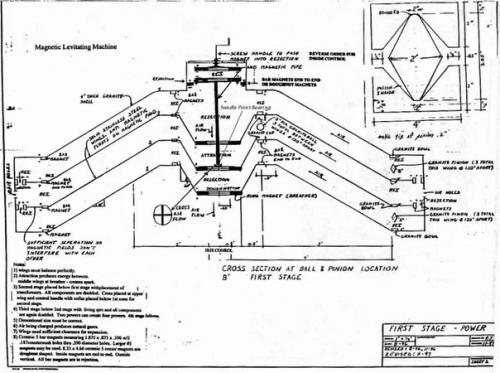
Зовут этого человека Дэвид хэмел - он изобретатель и контактер, построивший несколько "магнитоуправляемых"устройств, которые создают различные явления: от производства энергии до полетов.

По словам самого Хемела, все началось, когда во время просмотра телевизора со своей женой, он испытал нечто вроде "Бодрствующего Транса", в котором его, словно бы, перенесло на инопланетный корабль. Корабль был построен вокруг двух больших конусов, один из которых удерживался на верхней части другого с помощью магнитов. Спросив об этом устройстве у "Похитителей", Дэвид получил подробный ответ.

Разумеется, все это похоже на бред или выдумку, но, придя в себя, хэмел принял решение попытаться повторить те знания, что были ему открыты. Первая модель была несовершенной: велосипедные колеса, алюминиевая фольга, простые магниты и изолента. Однако результат превзошел ожидания - она работала! Конус вращался, словно бы "Плавая" в магнитном поле.

Далее хэмел построил большую модель конусного механизма в форме летающей тарелки. Диаметр механизма составлял около двух с половиной метров, а высота - чуть больше метра. В результате экспериментов удалось достичь полета этого механизма, чему свидетельством Дэвид называет двенадцать фотоснимков, сделанных им во время опытов.

Исследователи говорят, что в основе устройств хэмела лежит принцип, полученный и изучаемый Джоном Шарлем (серлом), но достигнут он совершенно по-другому. Там, где Шарль (серл) прибегает к вращающимся магнитным кольцм, хэмел использует "сжатие магнитной энергии в ограниченной среде для создания ионизирующего эффекта, совпадающего с накоплением энергии и полетом".
Присоединившийся к изобретателю бизнесмен и исследователь Пьер синклер организовал работу над проектом, названным им Project Magnet, реализация которого позволит построить полностью рабочую модель устройства, получение патента и дальнейшее применение технологии, которая "имеет решающее значение для выживания человечества в нашем мире, о чем свидетельствует контакт Дэвида хэмела с инопланетянами".